FONDECYT Nr. 1230596
Researchers
Dr. Matías Díaz is an electrical engineer and holds a PhD in Electrical and Electronic Engineering from the University of Nottingham (UK) and a Doctorate in Electrical Engineering from the University of Chile. He is currently Director of the Department of Electrical Engineering at the Universidad de Santiago de Chile (USACH), Managing Director of CharIN Chile and a researcher at the Centre for Research in Electrical Energy Technologies (E2Tech).
His research focuses on power electronics and modular multilevel converter (MMCC) technologies, with applications in both wind energy systems and electric mobility infrastructure. His PhD thesis focused on modular multilevel matrix converters for wind energy applications, and he has since expanded his scope to include converter-based charging systems for electric vehicles. Dr Díaz has authored more than 50 scientific publications and leads several national R&D projects, including the FONDEF, FONDECYT and CORFO initiatives related to advanced converter technologies.
Dr Roberto Cárdenas is a Full Professor at the University of Chile with experience in power electronics, control of electrical machines and converter systems. He holds a Ph.D. and MSc in Electrical and Electronic Engineering from the University of Nottingham (UK) and is an Electronics Engineer from the University of Magallanes.
His research has focused extensively on modular multilevel converters (MMCCs), as well as direct and indirect matrix converters, NPC converters and microgrid control. He has led significant work on variable speed wind generation, sensorless control and power smoothing with flywheels.
Currently, Dr Cárdenas is leading a benchmark project focusing on the application of Model Predictive Control (MPC) to MMCCs using real-time platforms such as dSPACE and RTBox. This work provides a solid foundation for the predictive control strategies within this proposal, strengthening the integration of advanced control techniques for next-generation MMCC architectures in wind energy and LFAC systems.
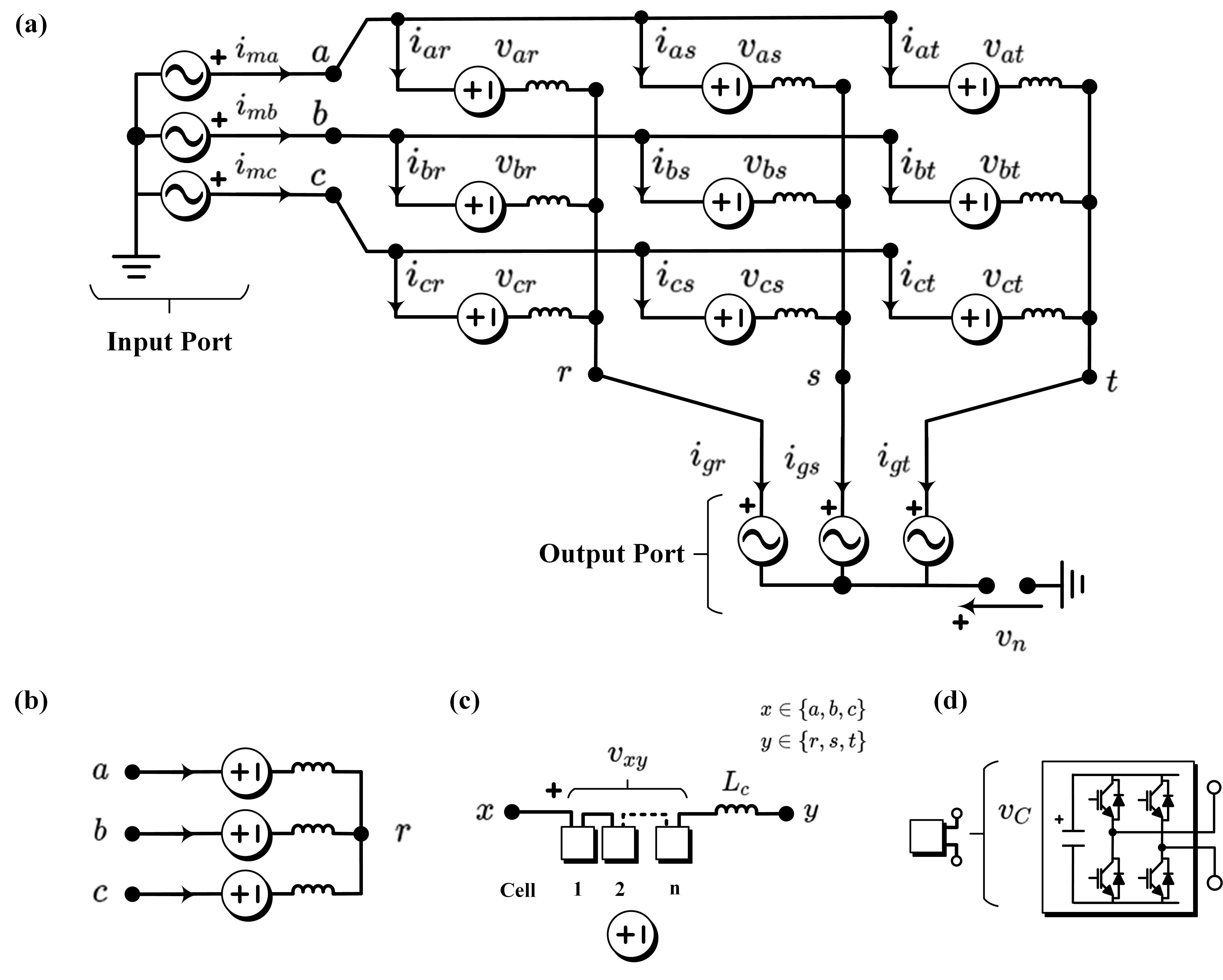
A brief description of the project
This research project investigates three novel AC-AC Modular Multilevel Converter Cascade (MMCC) topologies specifically designed for high power wind energy systems and Low Frequency AC (LFAC) offshore power transmission. These topologies aim to address two persistent challenges in conventional MMCCs: the complexity of regulating floating capacitor voltages under variable frequency operation, and the high number of power cells required for large-scale AC-AC conversion.
The proposed architecture introduce alternative cluster arrangements that are expected to reduce component count, increase modularity and improve control flexibility. These features are particularly relevant for applications involving multi-megawatt wind turbines and grid-connected offshore systems, where efficiency, scalability and compliance with grid requirements are critical.
The project will focus on theoretical modelling and control design to achieve stable operation without excessive reliance on circulating currents or common mode voltage injections.
To ensure progressive validation, the proposed converters will first be evaluated through real-time simulations using RTBox and dSPACE platforms, allowing detailed analysis of their dynamic behavior and control performance. The converters will then be experimentally validated using a scalable laboratory prototype designed to emulate realistic operating conditions and confirm their feasibility for future use in renewable energy systems.
Technical characteristics of MMCCs
MMCCs are distinguished by their modularity, high efficiency and waveform quality, positioning them as one of the most versatile and robust topologies in medium and high voltage power conversion.
Modularity and scalability
MMCCs consist of independent half-bridge or full-bridge sub-modules. Their architecture allows for seamless scalability in voltage level (kV) and power (MW) without the need for structural redesign, ensuring flexibility and efficiency.
High Signal Quality
Generate waveforms with low harmonic content (THD < 1%) thanks to the large number of levels. This allows the size of the output filters to be reduced, improving the overall efficiency of the system.
Natural multilevel
With N submodules per arm, 2N+1 levels per phase, reduced dv/dt per switching. This reduces dielectric stress in the windings and minimizes losses due to capacitive effects.
Reduced Losses and EMI
The high number of cells means that a high switching frequency per device is not required, which in turn reduces switching losses. Furthermore, the electromagnetic noise spectrum (EMI) is shifted to lower and more dispersed frequencies.
High Voltage and Power
Due to their modular design, they are capable of operating at voltage levels more than 200 kV HVDC and managing hundreds of MVA. Each sub-module contributes a fraction of the total, allowing distributed and redundant operation.
Critical Applications
This product is used in a variety of critical applications, including VSC-HVDC, STATCOM, SST, industrial electrolysis, MV drives and microgrids. The product can withstand continuous operation under transient conditions and severe load asymmetries.
Reliability and safety
Should a fault in a submodule occur, the system can bypass it through fault-tolerant topologies. Its fast protection systems are designed to provide effective solutions for overcurrent events, forced tripping and decentralized control.
International Cooperating Information
Dr. Mauricio Espinoza was born in Alajuela, Costa Rica. He received his B.Sc. and Licentiate degrees in Electrical Engineering from the University of Costa Rica in 2010 and 2012, respectively. He later earned his Ph.D. in Electrical Engineering from the University of Chile in 2018.
He is currently a lecturer at the University of Costa Rica, where he conducts research in the fields of modular multilevel converters, electrical machine modeling, and control systems for power electronic applications. His work has contributed to the development and validation of advanced control strategies for MMCCs, with applications in renewable energy and electric drives.
Prof. Patrick W. Wheeler received his B.Eng. (Hons.) and Ph.D. degrees in Electrical Engineering from the University of Bristol, U.K., in 1990 and 1994, respectively. His doctoral research focused on matrix converters.
In 1993, he joined the University of Nottingham as a Research Assistant in the Department of Electrical and Electronic Engineering. He was appointed Lecturer in the Power Electronics, Machines and Control (PEMC) Group in 1996, and since 2008, he has served as a Full Professor in the same research group.
Prof. Wheeler has authored over 350 publications in leading international journals and conferences. He is also a Distinguished Lecturer and Member-at-Large of the IEEE Power Electronics Society, recognized for his contributions to the field of power electronics and advanced converter technologies.
Students involved in the project
Efraín Ibaceta was born in Santiago de Chile. He obtained a Bachelor’s degree in Electrical Engineering in 2020 and a Master’s degree in the same field in 2021, both from the University of Santiago de Chile (USACH). Since 2023, he has been working on his doctorate at the E2Tech Laboratory of the same university.
His thesis focuses on the design and control of a new converter topology in the MMCC family, as part of the Fondecyt project. The aim is to improve internal voltage regulation and overall converter performance in renewable energy systems by developing advanced control strategies.
Alexander Rojas was born in Santiago, Chile. He obtained his bachelor’s degree in electrical engineering in 2022 and his master’s degree in electrical engineering in 2023, all from the University of Santiago de Chile (USACH). Since 2024, he has been working on his doctorate at the E2Tech Laboratory of the same university.
His master’s thesis focused on a fault-tolerant modular multilevel matrix converter (M3C) for low-frequency alternating current (LFAC) applications, which was validated through hardware-in-the-loop (HIL) testing using RTBox and dSPACE platforms. As part of his PhD, he will contribute to the design and control of one of the new MMCC topologies proposed in this project.





